Данная статья представляет собой подробный разбор процесса специальной оценки условий труда (СОУТ) на примере рабочего места оператора установки каталитического крекинга. В материале детально описаны этапы идентификации вредных и опасных производственных факторов, методы их оценки, а также представлены образцы заполнения протоколов измерений (химические факторы, микроклимат, шум, вибрация, освещенность, тяжесть и напряженность труда) и итоговой карты СОУТ.
- Введение
- 1. Общая характеристика цеха и технология производства
- Установка _______________
- Технологическая схема установки включает:
- 2. Идентификация опасных и вредных производственных факторов, возникающих при ведении технологического процесса
- Основные параметры технологического процесса:
- 3. Разработка мероприятий, обеспечивающих безопасное ведение технологического процесса
- 4. Составление карт и протоколов по специальной оценке условий труда
- ПРОТОКОЛ № 2: ИЗМЕРЕНИЯ ПОКАЗАТЕЛЕЙ МИКРОКЛИМАТА
- ПРОТОКОЛ № 3: ОЦЕНКИ УСЛОВИЙ ТРУДА ПРИ ВОЗДЕЙСТВИИ ШУМА
- ПРОТОКОЛ № 4: ИССЛЕДОВАНИЯ ХАРАКТЕРИСТИК ВИБРАЦИИ
- ПРОТОКОЛ № 5: ОЦЕНКИ УСЛОВИЙ ТРУДА ПО ПОКАЗАТЕЛЯМ СВЕТОВОЙ СРЕДЫ
- ПРОТОКОЛ № 6: ОЦЕНКА УСЛОВИЙ ТРУДА ПО ПОКАЗАТЕЛЯМ ТЯЖЕСТИ ТРУДОВОГО ПРОЦЕССА
- ПРОТОКОЛ № 7: ОЦЕНКИ УСЛОВИЙ ТРУДА ПО ПОКАЗАТЕЛЯМ НАПРЯЖЕННОСТИ ТРУДОВОГО ПРОЦЕССА
- Карта № 1 специальной оценки условий труда
- Гарантии и компенсации:
- ПРОТОКОЛ № 8: ОЦЕНКИ ЭФФЕКТИВНОСТИ СИЗ
- Заключение
Введение
Настоящая курсовая работа посвящена специальной оценке условий труда (СОУТ) – комплексному процессу, призванному обеспечить безопасность и здоровье работников. СОУТ представляет собой систему мероприятий по идентификации вредных и (или) опасных факторов на рабочих местах, измерению их параметров и оценке уровня воздействия на сотрудников. Цель СОУТ – объективно определить степень риска для здоровья работников и классифицировать условия труда на каждом рабочем месте. Результаты оценки оформляются в виде отчета, который служит основой для разработки мер по улучшению условий труда, а также для установления компенсаций и льгот для работников, занятых во вредных или опасных условиях. Актуальность исследования обусловлена важностью СОУТ как инструмента управления охраной труда и обеспечения законных прав работников. В данной работе будет рассмотрен процесс проведения СОУТ, структура и содержание отчета, а также законодательные аспекты, регулирующие данную процедуру.
1. Общая характеристика цеха и технология производства
На ________________ функционирует цех № 3 — производство автобензина и дизельного топлива, является ключевым подразделением предприятия, предназначенным для переработки углеводородов, обеспечивая производство для автомобильного и промышленного применения.
Цех № 3, включающий в себя установку ______________, входит в состав промышленной площадки ___________.

В структуру промплощадки __________ входят следующие производственные цеха:
Установка _______________
Установка _______________ предназначена для переработки тяжелых углеводородных фракций, таких как вакуумные газойли, в более легкие и ценные продукты, такие как бензин и дизельное топливо.
Основные химические реакции происходят в две стадии:
- Разрываются длинные углеводородные цепи, образуя более короткие молекулы.
- Образовавшиеся молекулы могут взаимодействовать и образовывать новые углеводороды.
Закономерности процесса включают:
- Повышение температуры и давления способствует увеличению выхода легких фракций.
- Выбор катализатора влияет на скорость реакций.
Факторы, влияющие на технологические показатели:
- Температура (от 450°C до 550°C);
- Давление (от 1 до 3 МПа);
- Состав сырья и активность катализатора.
Получаемые продукты:
- Высокооктановые автобензины;
- Дизельное топливо.
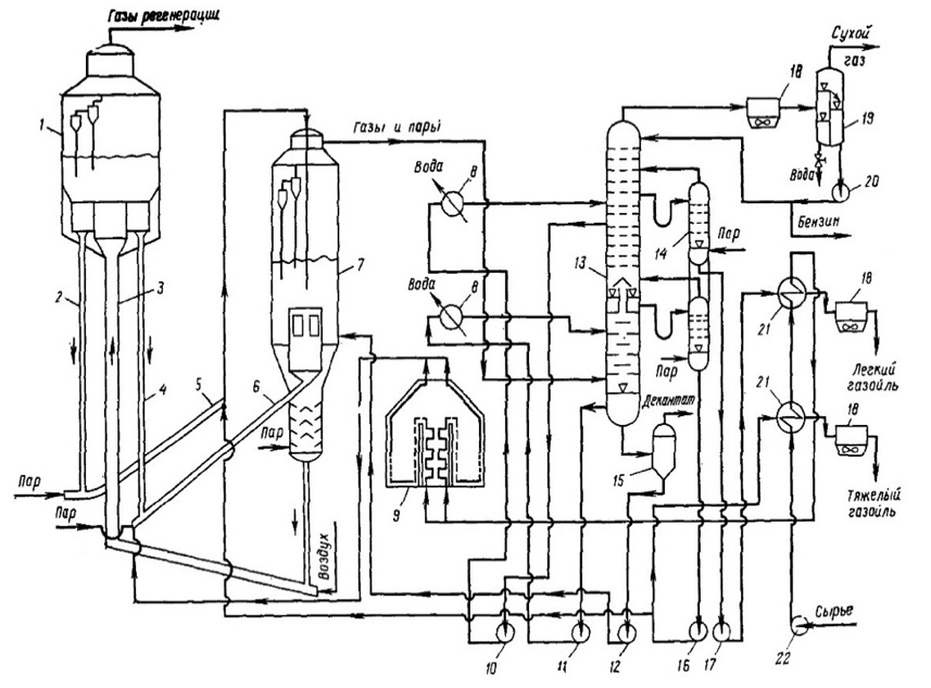
Технологическая схема установки включает:
- Реактор крекинга: Основной узел, где происходит процесс крекинга под контролем температуры и давления.
- Системы охладителей: Для охлаждения продуктов после крекинга.
- Отделение продуктов: Системы для разделения полученных фракций (дистилляция, сепарация).
- Системы контроля: Приборы для измерения температуры, давления и состава продуктов.
Рисунок 2 — Технологическая схема установки
1 – регенератор; 2, 4 – линии транспорта регенерированного катализатора (стояки); 3 – линия транспорта закоксованного катализатора; 5,6 – лифт-реакторы; 7 – реактор-сепаратор; 8, 21 – теплообменник; 9 – трубчатая печь; 10-12, 16, 17, 20, 22 – насосы; 13 – ректификационная колонна; 14 — отпарная колонна; 15 – шламоотделитель; 18 – аппараты воздушного охлаждения; 19 – газоводоотделитель.
2. Идентификация опасных и вредных производственных факторов, возникающих при ведении технологического процесса
При ведении процесса каталитического крекинга возникают различные опасные и вредные производственные факторы, которые можно классифицировать в соответствии с ГОСТ 12.0.003-2015.
Основные группы ОиВПФ включают:
- Химические факторы: Источники возникновения — процесс крекинга сопровождается выделением вредных газов (углеводороды, сероводород, оксиды азота). Используются тяжелые углеводородные фракции. Неполадки: утечки, недостаточная очистка.
- Физические факторы: Высокие температуры (450°C-550°C) и давление (1-3 МПа) создают риск ожогов и аварий.
- Механические факторы: Оборудование (реакторы, насосы) при неисправности может стать источником травм.
- Электрические факторы: Электрооборудование может стать причиной коротких замыканий.
- Пожарная и взрывная опасность: Накопление легковоспламеняющихся паров и газов.
Основные параметры технологического процесса:
- Температура в реакторе: 450°C — 550°C;
- Давление в системе: 1 — 3 Мпа;
- Время пребывания углеводородов в реакторе: 1 — 3 часа.
Наиболее опасное оборудование: реакторы крекинга, теплообменники, насосы, системы газоочистки. Опасное оборудование требует регистрации в органах Ростехнадзора.
3. Разработка мероприятий, обеспечивающих безопасное ведение технологического процесса
1. Системы защиты: оградительные устройства, предохранительные клапаны, блокировочные устройства, системы оповещения, дистанционное управление.
2. Герметичность аппаратов и трубопроводов: использование фланцевых соединений, сварных швов, инновационных уплотнительных материалов (графит), проведение гидравлических и пневматических испытаний.
3. Электробезопасность: соответствие оборудования требованиям безопасности, регулярные проверки, заземление, классификация помещений по электроопасности.
4. Контроль вредных веществ: установка газоанализаторов, использование местных и общих систем вентиляции.
5. Пожаровзрывобезопасность: автоматическое распыление воды, системы оповещения, регулярные тренировки персонала, использование взрывозащищенного оборудования.
4. Составление карт и протоколов по специальной оценке условий труда
ПРОТОКОЛ № 1: ОЦЕНКИ УСЛОВИЙ ТРУДА ПРИ ВОЗДЕЙСТВИИ ХИМИЧЕСКОГО ФАКТОРА И ПЫЛИ
| № р/м | Наименование в-ва | Время воздействия, ч | Фактическое значение, мг/м³ | ПДКм.р./ПДКср.см, мг/м³ | Класс опасности | Класс условий труда |
|---|---|---|---|---|---|---|
| 1 | CO | 2 | 12 | 20 | — | 3,1 |
| 1 | CHCL | 2 | 11 | 10/5 | 3 | 3,1 |
| 1 | Нефть | 2 | 17 | -/10 | 4 | 2 |
| 1 | NO | 2 | 4 | 5 | 3 | 3,1 |
Заключение: класс условий труда – 3,1.
ПРОТОКОЛ № 2: ИЗМЕРЕНИЯ ПОКАЗАТЕЛЕЙ МИКРОКЛИМАТА
| Место измерения | Категория работы | Температура, °C | Влажность, % | Скорость воздуха, м/с | Класс условий труда |
|---|---|---|---|---|---|
| Территория установки (осмотр) | II а | 19,25 | 50 | 0,19 | 2 |
| Территория установки (документация) | I а | 23,0 | 40 | 0,1 | 2 |
Заключение: класс условий труда – 2 (допустимый).
ПРОТОКОЛ № 3: ОЦЕНКИ УСЛОВИЙ ТРУДА ПРИ ВОЗДЕЙСТВИИ ШУМА
| Место измерения | Характер шума | Уровни звука, дБА | ПДУ, дБА | Класс условий труда |
|---|---|---|---|---|
| Территория установки | Широкополосный | 96 | 80 | 3.2 |
Заключение: класс условий труда – 3.2.
ПРОТОКОЛ № 4: ИССЛЕДОВАНИЯ ХАРАКТЕРИСТИК ВИБРАЦИИ
Источники: реакторы, насосы, компрессоры. Характер: периодический и случайный.
Заключение: класс условий труда – 3.2.
ПРОТОКОЛ № 5: ОЦЕНКИ УСЛОВИЙ ТРУДА ПО ПОКАЗАТЕЛЯМ СВЕТОВОЙ СРЕДЫ
| Место измерения | Освещенность (Е, лк) норма | Освещенность (Е, лк) факт | Класс условий труда |
|---|---|---|---|
| Территория установки (осмотр) | 200 | 200 | 2 |
| Территория установки (документация) | 300 | 310 | 2 |
Заключение: класс условий труда – 2 (допустимый).
ПРОТОКОЛ № 6: ОЦЕНКА УСЛОВИЙ ТРУДА ПО ПОКАЗАТЕЛЯМ ТЯЖЕСТИ ТРУДОВОГО ПРОЦЕССА
Краткое описание: Контроль за технологическим процессом. Подъем, перемещение грузов массой до 5 кг на расстоянии до 8 км. Нахождение в позе стоя до 42% времени смены.
| Показатель | Класс условий труда |
|---|---|
| Физическая динамическая нагрузка | 1 |
| Масса поднимаемого груза | 2 |
| Рабочая поза | 2 |
| Наклоны корпуса | 2 |
| Перемещения в пространстве | 2 |
| Общая оценка тяжести | 3.2 |
ПРОТОКОЛ № 7: ОЦЕНКИ УСЛОВИЙ ТРУДА ПО ПОКАЗАТЕЛЯМ НАПРЯЖЕННОСТИ ТРУДОВОГО ПРОЦЕССА
Общая оценка напряженности труда: 2 (допустимый).
Карта № 1 специальной оценки условий труда
Рабочее место: Оператор. Оборудование: регуляторы давления и температуры, анализаторы, датчики.
| Фактор | Класс условий труда |
|---|---|
| Химический | 3.1 |
| Шум | 3.2 |
| Вибрация общая | 3.2 |
| Микроклимат | 2 |
| Световая среда | 2 |
| Тяжесть труда | 3.2 |
| Напряженность труда | 2 |
| Итоговый класс | 3.3 |
Гарантии и компенсации:
- Повышенная оплата труда: 4%
- Дополнительный отпуск: 7 дней
- Сокращенная продолжительность рабочего времени: 36 часов
- Молоко: выдается
- Досрочная пенсия: да
- Медицинские осмотры: обязательны
ПРОТОКОЛ № 8: ОЦЕНКИ ЭФФЕКТИВНОСТИ СИЗ
Работник обеспечен полным комплектом СИЗ (костюмы, спецобувь, каска, очки, перчатки и др.). Наличие сертификатов подтверждено. Итоговая оценка: рабочее место защищено СИЗ, эффективность использования — положительная.
Заключение
Целью работы являлось изучение рабочего места оператора _____________, а также анализ результатов проведения специальной оценки условий труда. В ходе работы была проведена идентификация факторов, выполнены замеры и составлены протоколы. Выявлено, что условия труда по ряду параметров (шум, вибрация, тяжесть труда) требуют улучшения, однако в целом соответствуют нормативным требованиям.
